

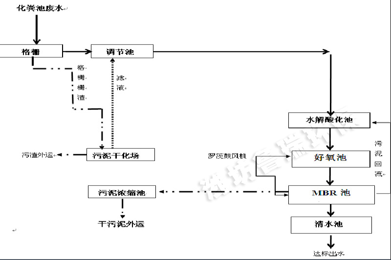
本著投資少、效益高,優先采用適合我國國情的使用技術的原則,濰坊魯瑞環保水處理設備有限公司根據目前國內同類生活污水處理技術的現狀,在綜合考察各種廢水治理技術的基礎上,結合本項目的實際,擬采用“化糞池+格柵+調節池+缺氧池+生物接觸氧化+MBR+二氧化氯消毒”工藝進行污水處理,MBR幾乎不需要排泥,通過回流即可維持運行。具體流程為:污水收集匯入化糞池,出水經格柵去除其中較大的雜質和漂浮物,再經調節池調節水量水質后進入缺氧池,去除大分子有機物,同時提高污水可生化性。在缺氧池進行反硝化,通過硝化液的回流,去除污水中的總氮,并提高氨氮的去除率。缺氧池出水進入接觸氧化池,內設填料,增加污水與好氧微生物的接觸面積,使污水中的有機物等大幅降低。經好氧處理后的污水自流進入MBR池,mbr膜池內置污泥,通過曝氣維持污泥活性,進一步去除有機物,并過濾澄清水質。MBR膜池的水通過自吸泵提升至消毒池,經二氧化氯發生器消毒后進入清水池,清水池儲存的清水達標排放。清水池的水可以對MBR膜進行反沖洗,濰坊魯瑞環保水處理設備有限公司具體工藝流程圖如下:

























